టెలీఫోను
టెలిఫోను (దూరవాణి) అనేది దూర ప్రాంతాలకు సమాచారాన్ని ధ్వని తరంగాల నుండి విద్యుత్ తరంగాలుగా మార్చి తీగల ద్వారా లేదా యితర మాధ్యమం ద్వారా చేరవేసే పరికరం. టెలీఫోను (గ్రీకు భాష నుండి 'టెలీ' (τηλέ) = దూర, మరియు 'ఫోను' (φωνή) = వాణి) ఒక 'దూర సమాచార' పరికరం, దీనిని శబ్ద ప్రసారం మరియు శబ్ద గ్రహణ కొరకు ఉపయోగిస్తారు. సాధారణంగా ఇద్దరు సంభాషించుకోవడానికి, కొన్ని సమయాల్లో ముగ్గురు లేదా అంతకంటే ఎక్కువ మంది సంభాషించుకోవడానికి ఉపయోగిస్తారు. ప్రపంచంలో ఇది సర్వసాధారణ పరికరం. దీనియొక్క మొదటి పేటెంట్ హక్కును 1876 లో అలెగ్జాండర్ గ్రాహంబెల్ అనే శాస్త్రజ్ఞుడు పొందాడు. తర్వాత టెలిఫోన్ లలో యితర మార్పులు యితర శాస్త్రజ్ఞులచే చేయబడ్డాయి. ఇది క్రమేణా ప్రపంచంలో వ్యాపార వర్గాలకు, ప్రభుత్వాలకే పరిమితం కాకుండా సామాన్య మానవునికి కూడా అందుబాటులోకి వచ్చింది.


టెలిఫోన్ (దూరవాణి) లో ముఖ్యమైన భాగములు, మైక్రోఫోన్ (ట్రాన్స్ మీటరు) మాట్లాడుటకు, మరియు రిసీవర్ (వినుటకు) ఉంటాయి. ప్రతి టెలీఫోన్ కు ఒక సంఖ్య ఉంటుంది. దానికి వేరొక ఫోన్ తో చేసినపుడు అవి అనుసంధానించబడి టెలిఫోన్ నుండి శబ్దం వినబడుతుంది. దీని ఆధారంగా ఫోన్ వచ్చే సమాచారం తెలుసుకోవచ్చు. సుమారు 1970 ప్రాంతం వరకు అనేక టెలిఫోన్ లు రోటరీ డయల్ (నంబర్లు త్రిప్పుట) తో పనిచేయసాగాయి. కానీ 1963 లో AT&T అనే సంస్థ పుష్ బటన్ డయల్ తెలీఫోన్లను మొదట ప్రవేశపెట్టింది[1]. రిసీవర్ మరియు ట్రాన్స్ మీటర్ లు ఒకే హాండ్ సెట్ కు అమర్చి ఒకేసారు మాట్లాడుటకు, వినుటకు సౌలభ్యం చేకూర్చారు. ఈ హాండ్ సెట్ కొన్ని తీగలతో టెలిఫోన్ సెట్ కు అనుసంధానించబడుతుంది.
లాండ్ లైన్ టెలీఫోన్ టెలిఫోన్ నెట్ వర్క్ కు తీగల ద్వారా, మొబైల్ ఫోన్, సెల్యులర్ ఫోన్ లు టెలిఫోన్ నెట్ వర్క్ కు రేడియో ప్రసారాల ద్వారా, కార్డ్ లెస్ ఫోన్ లో హాండ్ సెట్ నుండి ఫోన్ కు రేడియో ప్రసారాలద్వారా టెలిఫోన్ ఎక్సేంజికి అనుసంధానబది ఉంటుంది. ప్రసారిణి (Transmitter) టెలిఫోన్ నెట్ వర్క్ నుండి టెలిఫోన్ గ్రాహకం వరకు శబ్ద తరంగాలను విద్యుత్ సంకేతాలుగా మార్చి పంపుతుంది. టెలిఫోన్ లోని గ్రాహకం వచ్చిన విద్యుత్ సంకేతాలను మరల శబ్ద తరంగాలుగా మార్చుతుంది.
రీస్ కనుగొన్న టెలీఫోన్


"వినబడే శబ్దాలను దృశ్య సంకేతాలుగా మార్చడానికి ఎంత దూరంలో అయినా విద్యుత్ ప్రవాహాన్ని శబ్దాలుగా పునరుత్పత్తి చేయడానికీ వీలైన ఓ యంత్రాన్ని నేను కనిపెట్టాను. దీని పేరు టెలిఫోన్" --- అని జర్మనీలో ఫ్రాంక్ఫర్డుకు దగ్గరగా ఓ ప్రైవేట్ పాఠశాల భౌతిక శాస్త్ర ఉపాధ్యాయుడుగా పనిచేస్తున్న పేద యువకుడు 1860 లో రాశాడు. అతని పేరు. ఫిలిప్రీస్. స్కూల్ ప్రాంగణంలో వుండే చిన్న వర్క్ షాపులో తీరిక దొరికినప్పుడల్లా అతడు పిల్లలకోసం ఏవో ప్రయోగాలను నమూనాలను చేస్తుండేవాడు. మాట్లాడడానికీ, వినడానికీ సంబంధించిన ప్రయోగాల్లో అతనికి అభిరుచి మెండు. విద్యుచ్ఛక్తి ద్వారా శబ్దాలను ప్రసారం చేయాలన్న ధ్యేయంతో అతడెంతో కృషి చేశాడు. శ్రవణేంద్రియమైన చెవి నమూనాను అచ్చం అలాగే కొయ్యతో చేసి, నాడులకు బదులు విద్యుత్ తీగలను వుపయోగించాడు. ఇలాంటి రెండు చెవులను బాటరీ ద్వారా తీగలతో కలిపి ఒక చెవిలో మాట్లాడితే మరో చెవితో ఆ శబ్దాలను మందకొడిగా వినగలిగాడు.
ప్రసారిణిగా, రిసీవర్ గా ఇవి సమర్థవంతంగా పనిచేయాలంటే, వీటి నిర్మాణంలో కొద్దిగా మార్పులు అవసరమని అతడు గుర్తించాడు. పీపాకు ఒకవైపున పెద్ద రంధ్రం తొలిచి దానికి అడ్డంగా జంతు సంబంధమైన పల్చని చర్మం పొరను కట్టి, దీన్ని ప్రసారిణిగా ఉపయోగించాడు. అల్లిక సూది చుట్టూ తీగలు చుట్టి ఫిడేలుకు సంధించి దీన్ని రిసీవర్ గా వాడాడు. ఒకరోజు రిసీవర్ ని తరగతి గదిలో వుంచి, వర్క్ షాపులో ఉన్న ప్రసారిణి ముందు నిలబడి సంగీత వాద్యాలను వాయిస్తూ చర్మం పొర ముందు గానం చేశాడు. తరగతిలో కూర్చున్న పిల్లలకు రిసీవర్ నుంచి కొన్ని అస్పష్ట శబ్దాలు వినబడ్డాయి.
1861 అక్టోబరులో ఫ్రాంక్ ఫర్డు భౌతిక శాస్త్ర సంఘం అధ్వర్యంలో విజ్ఞాన శాస్త్రజ్ఞుల ముందు తన పరికరాన్ని ప్రదర్శించి ఫిలిప్ రీన్ ఉపన్యసించాడు. "విద్యుత్ ద్వారా టెలీఫోన్" అనే అంశం పై మాట్లాడుతూ అతను ఇలా చెప్పాడు. --"ఏ శబ్దమైనా మన చెవిలో కంపనాలు సృష్టిస్తుంది. వీటిని గ్రాఫ్ ద్వారా సూచించవచ్చు. ఈ కంపనాలను కృత్రిమ పద్ధతుల్లో సృష్టించగలిగితే, అవి మనకు సహజ శబ్దాల లాగే వినబడతాయి." వుపన్యాసం, ప్రయోగ ప్రదర్శన సవ్యంగానే జరిగాయి. ఇది సంచలనాత్మకంగా ఉంటుందని వూహించిన రీన్ కి నిరాశ కలిగింది. అల్లిక సూది నుంచి వెలువడిన శబ్దాలను విన్న మేధావులు అందరూ కేవలం మందహాసం ప్రదర్శించి ఇళ్ళకు వెళ్ళి పోయారు. Annals of the physical society పత్రికలో మాత్రం ఓ చిన్న నివేదిక ముద్రించబడింది. టెలీఫోన్ కేవలం అతి సాధారణమైన ఓ పరికరమని అందులో రాయబడింది. ఉత్సాహ వంతులైన కొందరు యువకులు మాత్రం ఆ పరికరం నమూనాలు కావాలని అడిగారు.
సుమారు రెండేళ్ళ తరువాత "చిన్న పిల్లలకో ఆట బొమ్మ" అనే శీర్షిక కింద టెలిఫోన్ ని ఎలా నిర్మించాలో ప్రఖ్యాత జర్మన్ పత్రిక డీ గార్టన్ లాబ్ వివరించింది. మరో సంవత్సరం గడిచాక గీసెన్ నగరంలో నెచురల్ హిస్టరీ కాంగ్రెస్ సమావేశం జరిగినప్పుడు రీన్ తన పరికరాన్ని అక్కడ ప్రదర్శించాడు. ప్రేక్షకుల్లోని కొందరు యువ శాస్త్రజులు అతణ్ణి ప్రశంసించారు. ఈ సమావేశంలో కొంత ప్రచారం లభించాక Annala of the physical society పత్రిక టెలిఫోన్ పై ఓ వ్యాసం రాయాలని రీన్ ని కోరింది. "సమయం మించిపోయింది. మీ పత్రికలో ప్రచురించకపోయినా నా పరికరానికి ప్రపంచమంతటా ప్రచారం లభిస్తుంది."—అని రీస్ ప్రత్యుత్తరం వ్రాశాడు. సమయం నిజంగానే మించిపోయింది. కొన్నాళ్ళకు అతని ఆరోగ్యం దెబ్బతింది. జబ్బుతో చాలా కాలం బాధపడ్డాడు తన పరికరంతో దేశదేశాల్లో ప్రతిధ్వనింప జేయాలనుకున్న కంఠధ్వని హరించుకుపోయింది. "నేను ప్రపంచానికో కొత్త పరికరాన్ని సమర్పించాను. దాన్ని మెరుగు పరిచే బాధ్యత ఇతరులపైనా ఉంది." అని చనిపోయే ముందు మితృని చెవిలో చెప్పాడట రీస్. చనిపోయే నాటికి అతని వయస్సు 40 ఏళ్ళు మాత్రమే.
గ్రాహంబెల్ యొక్క టెలీఫోన్

రీన్ తయారుచేసిన ఓ టెలిఫోన్ పరికరం ఎలాగో ఎడింబ్రా విశ్వవిద్యాలయ్ం చేరింది. 1862-63 లో అక్కడ చదువుతున్న అలెగ్జాండర్ గ్రాహంబెల్ ఈ పరికరాన్ని శ్రద్ధగా పరిశీలించాడు. చెవిటి, మూగవాళ్ళకు మాట్లాడటంలో శిక్షణ ఇవ్వాలని అతడెంతో కృషి చేశాడు. ఈ సందర్భంగా ఒకసారి అతడు లండన్ కెళ్ళి వీట్స్టన్ తో మాట్లాడటం జరిగింది. విద్యుదయస్కాంతత్వం ద్వారా శ్రుతి దండాలను శబ్దించేలా హెల్ం హోల్ట్ జ్ అనే జర్మన్ శాస్త్రజ్ఞుడు చేయగలిగాడని అయని వల్ల తెలిసింది.
కొంత కాలానికి అతడు బోస్టన్ లో చెవిటి, మూగ శిక్షణాలయంలో వుపాధ్యాయునిగా చేరాడు. తీరిక దొరికినప్పుడల్లా అతడు రీన్ పరికరంతో ఏవో ప్రయోగాలు చేస్తుండేవాడు. అదే స్కూల్లో జదువుకుంటున్న ఓ అందమైన చెవిటి అమ్మాయితో అతని వివాహం నిశ్చయమైంది. కాబోయే మామ ప్రయోగాలకు కావలసిన డబ్బును సమకూర్చి పెట్టాడు.
లోహపు తీగ చుట్టబడిన ఒక శాశ్వత అయస్కాంతం దగ్గర పల్చని ఇనుప రేకును కంపింపజేస్తే, కంపనాల తీవ్రతకు అనుగుణంగా తీగలో విద్యుత్ ప్రవాహం ఏర్పడుతున్నట్లు బెల్ కనుగొన్నాడు. శబ్దాన్ని ప్రసారం చేయటానికి ఈ సిద్ధంతం బాగా ఉపకరిస్తుందని అతడు గ్రహించాడు. ధామస్ వాట్సన్ అనే మెకానిక్ తో బాటు దీనికి సంబంధించిన ప్రయోగాలు చేసుకుంటూ అతడు పచ్చిక బయళ్ళలో, మైదానాల్లో, బీడు భూముల్లో తిరుగుతుండేవాడు. జీవితంలో ఎన్నో ఒడిదుడుకులు ఎదురయ్యాయి. అపజయం అడుగడుగునా వెక్కిరించసాగింది. వెన్ను తట్టి ప్రోత్సహించేవారు కరువయ్యారు. ఎటు చూసినా నిరాశా నిస్పృహలే తారసిల్లాయి. టెలిఫోన్ ద్వారా నోటిమాటల్ని దూర ప్రదేశాలకు అందించే కృషి చేస్తున్నానని చెబితే నలుగురు నవ్విపోతారేమో అని భయపడుతూ అజ్ఞాతంగా కాలం గడిపేవాడు. కాబోయే మామ కూడా ఇది అంతా ఒక పగటి కల అని కొట్టి పారేశాడు.
1875 జూన్ లో ఒకరోజు వర్క్ షాప్ కి ఇటూ, అటూ ఉన్న రెండు గదుల్లో ప్రసారిణి, రిసీవర్ లను వుంచి వెల్, వాట్సన్ ప్రయోగాలు చేస్తుండగా ఒకదాని ఇనుపరేకు అయస్కాంతానికి అతుక్కుపోయింది. దాన్ని లాగాలని వాట్సన్ ప్రయత్నించినపుడు బెల్ వద్ద వున్న ఇనుపరేకు కూడా కంపించసాగింది. ఇనుపరేకు దగ్గర చెవి ఉంచగా శబ్దం కూడా వినబడింది. ఇక ఆ రొజల్ల ఒక పక్క ఇనుపరేకును అయస్కాంతానికి చాలా దగ్గరగా ఉంటే ప్రయోగ ఫలితాలు సంతృప్తి కరంగా ఉంటాయని వాళ్ళూ గ్రహించారు. ఇలా కొన్ని నెలలు కృషి చేశాక మొదటి పటిష్ఠమైన టెలిఫోన్ నిర్మించారు. బాటరీ అవసరంలేకుండా ప్రసారిణిలో ఉత్పత్తి అయ్యే అల్ప విద్యుత్ వల్లనే ఇది పనిచేయసాగింది. ఈ టెలిఫోన్ ప్రసారిణి బెల్ ఇంటి రెండో అంతస్తులోనూ, రిసీవర్ ని మొదటి అంతస్తులోనూ, అమర్చి బెల్ ఫోన్ లో ఇలా మాట్లాడాడు.---"మిస్టర్ వాట్సన్, మీతో పనుంది, పైకి రండి" ---. ఫోన్ లో మాట్లాదిన తొలిపలుకులుగా ఈ పదాలు ప్రసిద్ధి కెక్కాయి. ఒకటి రెండు నిముషాల్లో మెట్లెక్కి రొప్పుతూ, రోజుతూ వాట్సన్ బెల్ వద్దకు పరుగెత్తి వచ్చి "ఫోన్ పనిచేస్తుంది. మీ మాటలు నాకు వినబడ్డాయి."—అని అరిచాడు.
పేటెంట్ హక్కులు

కొన్ని వారాలలోనే అతని 29 వ జన్మదినం సందర్భంగా టెలిఫోన్ తయారీకై అనుమతి పొందాడు. అదే సంవత్సరం వేసవిలో ఫిలడెల్ఫియా ఎగ్జిమిషన్ లో టెలిఫోన్ ని ప్రదర్శించాడు. మొదట దీన్ని ఎవరూ పట్టించుకోలేదు. అదృష్టం మరోసారి బెల్ ని వరించింది. బ్రెజిల్ చక్రవర్తి రెండో ఫెడ్రో చూడగానే బెల్ ని గుర్తించాడు. బోస్టన్ విశ్వవిద్యాలయంలో మూగ వాళ్ళకు మాట్లాడడంలో తర్ఫీదు ఇస్తున్నప్పుడు చక్రవర్తి ఒకసారి తరగతిలో కూర్చున్నాడు. ఆ పరిచయంతో బెల్ తన పరికరాన్ని గురించి చక్రవర్తికి వివరించాడు. రిసీవర్ లో బెల్ ధ్వని వినపడగానె చక్రవర్తి ఎగిరి గంతేశాడు.
కెల్విన్ సందేశం
అప్పటి నుండి టెలిఫోన్ అందరినీ ఆకర్షించింది. ప్రఖ్యాత ఇంగ్లండ్ భౌతిక శాస్త్రజ్ఞుడు లార్డ్ కెల్విన్ దీన్ని చూశాక ఇలా రాశాడు. -- "కొత్త పరికరాన్ని చూడగానే నాకు ఆశ్చర్యం, సంతోషం కలిగాయి. అతి మామూలు సామాన్లతో ఈ పరికరం నిర్మించబడింది. దీన్ని సాంకేతికంగా మెరుగు పరచి వందల మైళ్ళ దాకా మన మాటలు వినబడేలా బెల్ కృషి చేస్తాడని మనం ఆశించవచ్చు."
బెల్ మొదటి వినియోగం
1877 వేసవిలో బెల్ ఇంగ్లండ్ కి హానీమూన్ యాత్ర వెళ్ళేటప్పుడు ఓ టెలిఫోన్ కూడా తనతో పాటు తీసుకెళ్ళాడు. అక్కడ విజ్ఞానశాస్త్రజ్ఞుల సదస్సులో పాల్గొన్నాడు. నీళ్ళలో ఈదుతున్న వాళ్ళతో ఫోన్ లో మాట్లాడాడు. విక్టోరియా రాణి ముందు దీన్ని ప్రదర్శించాడు. ఆమె కోరికపై రాణి వాసంలో టెలిఫోన్ సౌకర్యం ఏర్పాటు చేయబడింది. పార్లమెంట్ గ్యాలరీలో కూడా టెలిఫోన్ అమర్చడం జరిగింది. తొలిసారిగా పార్లమెంట్ చర్చల సారాంశాన్ని వార్తా పత్రిక కార్యాలయానికి ఫోన్ లో అందించటం కూడా జరిగింది.
కమ్యూనికేషన్ సాధనంగా టెలీఫోన్
కమ్యూనికేషన్ సాధనంగా టెలిఫోన్ ని పెద్ద ఎత్తున వాడడంలో జర్మన్ లు కృతకృత్యులయ్యారు. హీన్ రిచ్ స్టీఫాన్ బెర్లిన్ నగరంలో పోస్ట్ మాస్టర్ జనరల్ గా పనిచేస్తుండేవాడు. యూనివర్సల్ పోస్టల్ యూనియన్ నీ, పోస్ట్ కార్డును తొలిసారిగా తయారుచేసిందీ ఇతడే. లోహం తీగల గుండా మాట్లాడటానికి ప్రయత్నాలు జరుగుతున్నాయని అతడు విన్నాడు గానీ ఇతర వివరాలేవీ తెలియలేదు. సైంటిఫిక్ అమెరికన్ పత్రిక 1877 అక్టోబరు సంచికలో టెలిఫోన్ గురించి ఓ వ్యాసం ప్రకటించింది. పరికరం నమూనాను పంపమని వెంటనే స్టీఫాన్ ఉత్తరం రాశాడు. ప్రత్యుత్తరం వచ్చే లోపునే లండన్ టెలిగ్రాఫ్ కార్యాలయం అధికారి బెర్లిన్కు వెళ్ళి వస్తూ తనవెంట ఓ టెలిఫోన్ తీసుకొచ్చాడు. దాన్ని ఆ రోజే బెర్లిన్, పాట్స్ డాం లలో అమర్చడం జరిగింది. ప్రయోగాత్మకంగా దాన్ని పరీక్షిస్తున్నప్పుదు వెర్నర్ సీమన్స్ అక్కడికి రావడం తటస్థించింది. ఈ పరికరాన్ని మెరుగుపరచడానికి వీలుందనీ, జర్మనీలో టెలిఫోన్ ల నిర్మాణానికి బెల్ ఇంకా అనుమతి పొందలేదనీ గ్రహించి, తన ఫాక్టరీ లోనే పెద్ద ఎత్తున తయారు చేయడం ప్రారంభించాడు. ఒక వారం రోజుల్లోనే జనరల్ పోస్టాఫీసు, టెలిగ్రాఫ్ ఆఫీసుల మధ్య ఫోన్ సౌకర్యం ఏర్పాటు చేశాడు. బెర్లిన్ ప్రజలు దీన్ని చూసి ముగ్దులై టెలిఫోన్ లను విస్తృతంగా కొని ఇండ్లలో ఆటబొమ్మలుగా కూడా వాడసాగారు.
టెలిఫోన్ లకు కేంద్రంగా పనిచేసే తొలి స్విచ్ బోర్డుని 1878 లో కనెక్టికట్ రాష్ట్రంలోని న్యూహేవన్ తయారుచేసి పెట్టారు. ఒక సంవత్సరం లోపుగానే లండన్, మాంచెష్టర్, లివర్ పూల్ నగరాల్లో వరుసగా 50,80,40 టెలిఫోన్ లకు సరిపడా ఎక్సేంజిలను నిర్మించారు. ఇవన్నీ ప్రైవేట్ రంగంలో తయారైనవే. 1911 లో బ్రిటన్ లోని టెలిఫోన్ ల బాధ్యతను జనరల్ పోస్టాఫీసు స్వీకరించింది.
బెల్ నమూనాలో మార్పులు
బెల్ నమూనాలో మాట్లాడే వరికరం, వినే పరికరం, రెండూ ఒకలాగే ఉండేవి. అవతలి వాడికి వినబడాలంటే చాలా బిగ్గరగా అరవాల్సి వచ్చేది. పరికరంలో ఏర్పడే విద్యుత్ ప్రవాహం బలహీనంగా ఉండి, ఎక్కువ దూరం ప్రసారానికి వీలయ్యేది కాదు. విద్యుత్ ప్రవాహ పరిమాణాన్ని పెంచడానికి 1878 లో డేవిడ్ ఎడ్వర్డ్ హగ్స్ మైక్రోఫోన్ అనే సాధనాన్ని నిర్మించాడు. టెలిప్రింటర్ కి అధారభూతమైన టెలిగ్రాఫ్ ప్రింటింగ్ సాధనాన్ని నిర్మించింది. కూడా ఇతడే. ఇతని తొలి నమూనాలో రెండు కార్బన్ కడ్డీలపై అడ్డంగా మూడో కడ్డీని వుంచాడు. కింద కడ్డీలను బాటరీ ద్వారా మాట్లాడే గొట్టాన్ని సంధించాడు. విద్యుత్తు ప్రవహించాలంటే పై కడ్డీ, కింద కడ్డీలు ఆనుకొని వుండే రెండు బిందువుల ద్వారా వెళ్ళాల్సి వుంటుంది. గొట్టంలో మాట్లాడినప్పుడు శబ్దతరంగాల కనుగుణంగా విద్యుత్ పరిమాణంలఒ మార్పులు యేర్పడతాయి. క్రమంగా కార్బన్ కడ్డీలకు బదులుగా పల్చని రేకు వెనక కార్బన్ కణాలను వాడాడు. కొన్నేళ్ళయ్యాక రిసీవర్ ని మైక్రోఫోన్ తో జతపరచి ఒకే; పరికరంగా తయారుచేశాడు. రేడియో, టెలివిజన్ ప్రసారాల్లోనూ, సినిమా తీయడంలోనూ శబ్దాన్ని రికార్డు వేయాలంటే మాత్రం మైక్రోఫోన్ విడిగా వుండాల్సిందే.
ఆటోమాటిక్ టెలిఫోన్ ఎక్సేంజ్
అందరికీ టెలిఫోన్ సౌకర్యాల నందించటానికి ఎక్స్ ఛేంజ్ లలో ఆపరేటర్లను నియమించటం జరిగింది ఈ వృత్తిలో పనిచేస్తున్న అమ్మయిలకు ఆర్థిక స్వాతంత్ర్యాన్ని ప్రసాదించటంలో టైప్ రైటర్ లాగా టెలిఫోన్ కూడా కీలక పాత్ర వహించింది. ఈ రకం ఎక్స్ ఛేంజ్ లతో వినియోగదారులు కొన్ని యిబ్బందులను ఎదుర్కోవాల్సి వచ్చేది. తొందరగా కనెక్షన్ కావలసి నప్పుడు ఆపరేటర్ లేకపోవటం వల్లనే అలసత్వం వల్లనే యిబ్బందులు ఎదురయ్యేవి. తప్పు చేయటం మానవ సహజం కనుక కొన్ని సందర్భాల్లో ఒకచోటికి బదులు మరో చోటికి కనెక్షన్ యివ్వడం జరుగుతుంది. అతి ముఖ్యమైన విషయాలు మాట్లాడుతుంటే అర్థాంతరంగా కనెక్షన్ తెలిపోతుంది. పైగా మన సంభాషణని ఆపరేటర్ వినే వీలుకూడ ఉంది.
ఇలాంటి చేదు అనుభవాలె అమెరికా ఆల్మన్ స్ట్రోగర్ కి అనేక సార్లు కలిగాయి. ఆపరేటర్ లతో గొడవలు పడి, విసిగి వేసారి తుదకు తానే ఆటోమాటిక్ టెలిఫోన్ ఎక్స్ చేంజ్ ని 1889 లో నిర్మించి కన్సాన్ నగరం ఆఫీసులో అమర్చాడు. ఇది పని చేయడానికి ఆపరేటర్ల అవసరం వుండదు. కానీ ఇదివరకు వాడుకలో ఉండే యంత్రాలు నిరుపయోగమవుతాయని, ఆటోమాటిక్ యంత్రాల కొనుగోలుకై మరీ ఎక్కువ డబ్బు వెచ్చించాల్సి వస్తుందనీ టెలిఫోన్ కంపెనీలు కొత్త పద్ధతిని అమలుచేయలేదు.
ఆటోమాటిక్ స్విచ్ బోర్డు
తొలిసారిగా ఆటోమాటిక్ స్విచ్ బోర్డు ఇండియానా రాష్ట్రంలో లాపోర్ట్ నగరంలో 1892 లో ప్రవేశపెట్టబడింది. ఒక సంవత్సరం తరువాత చికాగో ఎగ్జిబిషన్ లో దీన్ని ప్రదర్శించారు. రాష్ట్ర ప్రభుత్వం అధ్వర్యంలో టెలిఫోన్ శాఖ పనిచేసే జర్మన్ దేశంలో ఈ పద్ధతిని 1909 లో ప్రవేశపెట్టారు. ఈ పద్ధతిలో టెలిఫోన్ తో బాటు సున్న నుండి 9 వరకు సంఖ్యలు రాసిన రంధ్రాలు ఉంటాయి. ఈ డయల్ సహాయంతో వినియోగదారులు కావలసిన టెలిఫోన్ సంబంధాన్ని నేరుగా పొందటానికి అవకాశం ఉంటుంది.
వివిధ పద్ధతులు

డయల్ పద్ధతిలో మనకు కావల్సిన వినియోగదారుతో నేరుగా మాట్లాడే సిద్ధాంతాన్ని రూపొందించినవాడు స్ట్రోగర్. టెలిఫోన్ వాడకంలో యితర పద్ధతులు కూడా ఉన్నాయి. అమెరికాలో వాడుతున్న పానల్ పద్ధతి, వెల్ కంపెనీ తయారుచేసిన కాల్ బార్ పద్ధతి, రోటరీ పద్ధతి, ఆధునిక ఎలక్ట్రానిక్ పద్ధతి వగైరా. ఎలక్ట్రానిక్ పద్ధతిలో అయితే మనకు కావలసిన కనెక్షన్ 0.002 సెకనులో లభ్యమవుతుంది. తరచుగా మనం ఉపయోగించే టెలిఫోన్ వినియోగాదార్లతో కనెక్షన్ కావాలంటే 6 లేదా 7 అంకెలను చేయనవసరం లేకుండా కేవలం రెండు అంకెలతోనే సాధ్యమవుతుంది. వలయంలో ఎక్కడైనా దోషం ఏర్పడితే మరోవలయం తానంతట తానుగా పనిచేయడం ప్రారంభమవుతుంది. ఎలక్ట్రానిక్ ఎక్స్ ఛేంజ్ లో ఈ సౌకర్యాలు అందుబాటులో ఉంటాయి.
ప్రాథమిక సూత్రాలు
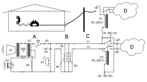
సాధారణంగా మనం ఉపయోగించే లాండ్ లైన్ టెలిఫోన్ వ్యవస్థను "plain old telephone service" (POTS) అని పిలుస్తారు. యివి సాధారణంగా కంట్రోల్, ఆడియో సంకేతాలను ఒకే విద్యుద్బందక తీగల జత (C) గుండా పంపించబడుతుంది.: సంకెతాల వ్యవస్థ, లేదా రింగర్ (పటం 1 లోచూపబడింది) అనునది బెల్, బీపర్, వినియోగదారునికి వచ్చే కాల్ ని తెలియజేయుటకు కాంతి లెదా ఇతర పరికరం (A7) మరియు టెలిఫోన్ నంబర్ లను డయల్ చేయుటకు అంకెల బటన్స్ కలిగిన వ్యవస్థ లెదా డయల్ (A4) ఉంటుంది. చాలా టెలిఫోన్ సాధనాల్లో వచ్చే, వెళ్ళె సంకేతాలకు ఒకె జత తీగలు ఉంటాయి.తీగల ట్విస్టెడ్ జత విద్యుదయస్కాంత వ్యతికరణాన్ని మరియు క్రాస్ మాటలను అరికడుతుంది.మైక్రోఫోన్ నుండి బలంగా బయటకు వెళ్ళే శబ్ద సంకేతాలు మనకి వచ్చే బలహీనమైన శబ్ద సంకేతాలు అద్యారోపణం చెందవు ఎందువలనంటే హైబ్రిద్ కాయిల్ (ఎ3) అనునది వెళ్ళే సంకేతాలనుండి మక్రోఫోన్ సంకేతాలను తీసివేస్తుంది. జంక్షన్ బాక్స్ (B) అనునది లైట్నింగ్ (B2) మరియు తంతిలో నిరోధాన్ని సవరించే నిరోధకం (B1) సంకేత శక్తిని పెంచుతుంది.
వివిధ రకాల టెలిఫోన్లు
1896 Telephone from Sweden
Wooden wall telephone with a hand-cranked magneto generator
A candlestick phone
Modern sound-powered emergency telephone
A modern mobile phone, also called a cell phone
అన్ని సెల్ఫోన్లకు ఒకే ఛార్జర్
భవిష్యత్తులో తయారయ్యే అన్ని కంపెనీల మొబైల్ ఫోన్లకు మోడల్తో సంబంధంలేకుండా ఒకే ఛార్జర్తో ఛార్జింగ్ చేసే సదుపాయం అందుబాటులోకి రానుంది. ఈ కొత్త యూనివర్సల్ ఛార్జింగ్ సొల్యూషన్ (యూసీఎస్) తో ప్రపంచంలో ఏ ఛార్జర్తోనైనా సెల్ఫోన్ ఛార్జింగ్ చేసుకొనే వీలుకలుగుతుంది. ఛార్జింగ్కు అయ్యే విద్యుత్తు పరిమాణం కూడా తగ్గుతుంది. (ఈనాడు25.10.2009)
సెల్ఫోన్ అతి వినియోగంతో కేన్సర్ ముప్పు
సెల్ ఎక్కువగా వినియోగించేవారు భవిష్యత్తులో కేన్సర్ బారినపడే ప్రమాదం ఉందని ప్రపంచ ఆరోగ్య సంస్థ (డబ్ల్యూహెచ్ఓ) అధ్యయనంలో వెల్లడైంది. సెల్ఫోన్లను వాడుతున్న వారి మెదడులో కణితులు ఏర్పడే ప్రమాదమున్నట్లు తేలిందని ఎక్కువకాలం సెల్ఫోన్లు వినియోగించినవారు కేన్సర్ బారిన పడినట్లు గుర్తించారు. (ఈనాడు26.10.2009)
ఒకర్నొకరు చూస్తూ మాట్లాడుకోవచ్చు
సెల్ఫోన్లో లైవ్ టీవీ, మొబైల్లో ఒకర్నొకరు చూస్తూ మాట్లాడుకోవటం, క్షణాల్లో ఇంటర్నెట్ను బ్రౌజ్ చేయటం, సెల్ఫోన్లో టీవీ చూడటం, ఇంటర్నెట్ వంటి సౌకర్యాలు (త్రీజీ సర్వీసులు) అందుబాటులోకి వస్తున్నాయి.
- అవతలివ్యక్తిని సెల్ తెరపై చూస్తూ ఫోన్లో మాట్లాడుకోవచ్చు (వీడియోకాల్). ఆన్లైన్లో టీవీ. మల్టీమీడియా, అధిక వేగంతో కూడిన మొబైల్ బ్రాడ్బ్యాండ్ ఇంటర్నెట్. ఈ-మెయిల్, వీడియో, ఆడియో డౌన్లోడ్.
- డౌన్లోడ్ వేగం 384 కేబీపీఎస్ నుంచి 8 ఎంబీపీఎస్ వరకు ఉంటుంది. ఈ నెట్వర్క్కు సెక్యూరిటీ అధికం.
- మొబైల్ను ల్యాప్టాప్ లేదా కంప్యూటర్కు యూఎస్బీ కేబుల్, బ్లూటూత్, ఇన్ఫ్రారెడ్ ద్వారా అనుసంధానం చేసి నెట్ను వినియోగించుకోవచ్చు.
- ఒక ఎంబీ వీడియో డౌన్లోడ్కు పట్టే సమయం నిమిషం మాత్రమే. ఎంత పెద్ద ఫైళ్లనైనా అప్లోడ్ చేసుకోవచ్చు.
- త్రీజీ సేవలు పొందాలంటే ప్రత్యేకమైన ఫోను అవసరం.రూ.5 వేల నుంచి లభిస్తున్నాయి.
- ప్రస్తుత సాధారణ సిమ్కార్డులతో త్రీజీ సర్వీసులు పొందలేము. దీనికోసం ప్రత్యేకంగా యూసిమ్ (యూనివర్సల్ సబ్స్క్రైబర్ ఐడెంటిఫికేషన్ మోడ్యూల్) కావాలి. సిమ్ సామర్థ్యం 256 కిలోబైట్ (కేబీ) ఉండాలి. వీటిని బీఎస్ఎన్ఎల్ సరఫరా చేస్తుంది.
- ప్రస్తుతమున్న సిమ్కార్డులు 16కె, 32కె ఉన్నాయి. 32కే సిమ్ సహాయంతో ఎడ్జ్ టెక్నాలజీ ద్వారా జీపీఆర్ఎస్ సేవలు పొందవచ్చు.
- ప్రస్తుతానికి బీఎస్ఎన్ఎల్ మాత్రమే త్రీజీ సర్వీసులు అందిస్తున్నందున ఇతర కంపెనీల మొబైల్ వినియోగదారులు బీఎస్ఎన్ఎల్ కనెక్షన్ తీసుకోవాల్సి ఉంటుంది.
సెల్ ఆల్
వాతావరణంలోకి విషవాయువులు విడుదలైన సమయంలో ప్రమాదాల బారిన పడకుండా హెచ్చరించే మొబైల్.
ఇవి కూడా చూడండి
- వ్యాపార టెలిఫోన్ వ్యవస్థ
సూచికలు
- Dodd, Annabel Z., The Essential Guide to Telecommunications. Prentice Hall PTR, 2002, p. 183.